


1.1開關電源的國外的發展及現狀
開關電源在通信系統中得到了廣泛的應用,并已成為現代通信供電系統的主流,而通信業的迅速發展又極大地推動了開關電源的發展。在通信領域中,通常將高頻整流器稱為一次電源而將直流-直流(DC/DC)變換器稱為二次電源。同時,開關電源也在各種電子信息設備中,如計算機、充電電源等得到了廣泛的應用。
自1957年第一只可控硅(SCR)問世后,可控健取代了笨重而且效率低下的硒或氧化亞銅整流器件,可控硅整流器就作為通信設備的一次電源使用。在隨后的20年內,由于半導體工藝的進步,可控硅的電壓、電流額定值及其它特性參數得到了不斷提高和改進,滿足了通信設備不斷發展的需要,囚此,直到70年代,發達國家還一直將可控硅整流器作為大多數通信設備的一次電源使用。
雖然可控d整流器工作穩定,能滿足通信設備的要求,但它是相控電源,工作于工頻,有龐人笨重的電源變壓器、電感線圈、濾波電容,嗓聲人,效率低,功率因數低,穩壓精度也較低。因此,自1947年肖克萊發明晶體管,并在隨后的幾年內對品體管的質量和性能不斷完善提高后,人們就著力研究利用的體管進行高頻變換的方案。1955年美國羅耶(GH·Roger)發明的自激振蕩推挽晶體管單變壓器直流變換器,是實現高顏轉換電路的開始,1957年美國查賽(.J.J·JenSen)又發明了白激式推挽雙變壓器變換器電路。在此基礎上,1964年,美國科學家提出了取消工頻變壓器的串聯開關電源的設想,并在NEC雜志土發表了“脈寬調制應用于電源小型化”等文章,為使電源實現體積和重量的大幅下降提供了一條根本途徑,
隨著大功率硅品體管的耐壓提高和二極管反向恢復時間的縮短等元器件性能的改善,1969年終于做成了25RIz的開關電源。電源界把開關電源的頻率提高到20KHz以上稱為電源技術的“20KHz革命”。經過幾年的努J,從開關屯源的電路拓撲型式到相配套的元器件等研究都取得了相當大的進展。在電路拓撲型式上開發出了單端貯能式反激電路、雙反激電路、單端正激式電路、雙正激電路、推挽電路、半橋電路、全橋電路,以適應不同應用場合、不同功率檔次的需要;在元器件方面,功率晶體管和整流二極管的性能也有了較人的提高。1976年美國硅通用公司第一個做出了型號為SGl52A的脈寬調制(PWM,PulseWidthModulation)控制芯片,極大地提高了開關電源的可靠性,并進一步減小了體積。
在隨后的兒年中,大功率晶體管(GTR)和功率場效應管(MOSFET)相繼被研制出來,其電壓、電流額定值大為提高,工作頻率也提高較多,可靠性也顯著增加。到80年代中后期,絕緣柵雙極性晶休管(IGBT)已研制出來并投入了市場,各種通信設備所需的一次電源大多采取PWM集成控制芯片、雙極型晶體管、場效應管、絕緣柵雙極晶體管。
隨著微電子學的發展和元器件生產技術的提高,相繼開發出了耐壓高的功率場效應管(VMOS管)和高電壓、大電流的絕緣柵雙極性品體管(IGBT),具有軟恢復特性的大功率高頻整流管,各種用途的集成脈寬調制控制器和高性能的鐵氧體磁芯,高頻用的電解電容器,低功耗的聚丙烯電容等。主要元器件技術性能的提高,為高頻開關電源向大功率、高效率、高可靠性方向發展奠定了良好基礎。
隨著通信用開關電源技術的廣泛應用和不斷深入,實際工作中人們對開關電源提出了更高的要求,提出了應用技術的高頻化、硬件結構的模塊化、軟件控制的數字化、產品性能的綠色化、新一代電源的技術含量大大提高,使之更加可靠、穩定、高效、小型、安全。在高頻化方面,為提高開關頻率并克服一般的PWM和準諧振、多諧振變換器的缺點,又開發了相移脈寬調制零電壓開關諧振變換器,這種電路克服了PM方式硬開關造成的較人的開關損耗的缺點,又實現了恒頻I.作,克服了準諧振和多諧振變換器工作頻率變化及電壓、電流幅度大的缺點。采用這種Ⅰ.作原理,人人減小了開關管的損耗,不但提高了效率也提高了I作頻率,減小了體積,更重要的是降低了變換電路對分布參數的最感性,拓寬了開關器件的安全工作區,在一定程度上降低了對器什的要求,從而顯著提高了開關電源的可靠性。
1.2國內開關電源的發展及現狀
建國初期,我國郵電部門的科研技術人員開發了以國產大功率電動發電機組為主的成套設備作為通信電源。在引進原民主德國FGD系列和前蘇聯BCC51系列白動化硒整流器基礎上,借鑒國外先進技術,與T.廠共同研制成功國產XZL系列白動化硒整流器,并在武漢通信電源廠批量生產,開始用硒整流器裝備通信局(站),替換原有的電動發電機組,這標志著我國國產通信電源設備躍到一個新的水平。
但后來,我國的通信電源發展相當緩慢。1963年開始研制和采用可控硅(SCR)整流器,1965年著手研制逆變器和晶休管直流—直流(DC/DC)變換器,當時與發達國家相比只落后五六年.后由于十年動亂,研制工作一直停滯不前,除了可控硅整流器丁1967年在武漢通信電源廠開始形成系列化生產,供通信設備作一次電源使用,并不斷得到改進,性能和質量逐步提高外,其它方面進展十分緩慢。一直到80年代才開始生產20KHzDC/DC變換器,但由于受元器件性能的影響,質量很不穩定,無法作為通信設備的一次電源使用。只是作為通信設備的二次電源使用(二次電源對元器件的耐壓及電流要求較低)。直到上世紀90年代初,我國大多數通信設備所用的一次電源仍然是可控硅整流器。這種電源工作于工頻50Hz,有龐大的工頻變壓器、電感線圈、電解電容等,笨重龐人、效率低、噪聲人、性能指標低,不易實現集中監控。
由于通信事業發展的需要,八十年代后期,郵電部加強了通信電源技術發展的各項工.作,制訂了“通信基礎電源系統設備系列暫行規定”,“通信局(站)電源系統總技術要求”和電源設備行業標準等文件,多次派代表參加國際電信能源會議,并在八十年代后期才第一批引進了澳大利亞生產的48V/50A(開關頻率為40KHz)和48V/10OA(開關頻率為20KHz)的高頻開關電源,在吸收國外先進技術的基礎上,投入較大的力量,開始研制白己的開關電源。郵電部武漢電源廠、通信儀表廠等廠家開發出了自己的以PWM方式工作的開關電源,并推向電信行業應用,取得了較好的效果.隨后郵電部對電源提出了更新換代和實現監控(包括遠程監控)的要求,眾多廠家都投入力量研制開發,推出了采用PWM技術的高頻開關電源,有些廠家還推出了實現遠程監控的解決方案,短短幾年后,電信部門所用的一次通信電源幾乎都更換成了采用PWM集成控制芯片、大功率品體管、功率場效應管、絕緣柵雙極晶體管的半橋或全橋電路,其開關頻率為幾十~~100KH7、效率高于90%、功率因數接近1。穩壓精度優于0.5%,模塊化組合的高頻開關電源,電信行業成套電源技術提高到了一個嶄新的水平。
總的說來,開關電源的發展趨勢為:繼續向高頻、高效、高可靠、高密度化、低耗、低噪聲、抗干擾和模塊化發展。
系統的整體分析和選擇
本章從整體上對開關電源的各種功能模塊進行了介紹,主要闡述了各模塊的結構、功能以及相互之間的關系,其中重點介紹了主變換器和控制電路,對當前開關電源常用的變換器的結構、優缺點、適用范圍等進行了分析,在此基礎上,結合本文的實際情況,選擇了合適的變換器結構;在控制電路部分,介紹了開關電源控制電路各控制單元的功能以及實現方法。最后對開關電源整流濾波電路進行了簡單介紹。
2.1系統整體概述
按照各部分的功能劃分,從人的方面講,開關電源可分成:機箱(或機殼)、電源主電路、電源控制電路二部分。機箱既可起到固定的作用,也可起到屏蔽的作用。電源的主電路是負責進行功率轉換的部分,通過適當的控制電路可以將市電轉換為所需的直流輸出電壓。而控制電路則根據實際的需要產生主電路所需的控制脈沖和提供各種保護功能。開關電源的結構框圖可如圖2-1所示。
從圖中可以看出,這兒部分是相輔相成的統一整體。在電源的研制和開發過程中必須對每一部分都進行認真的分析和研究,才能使所研制的開關電源滿足設計要求。
電源主電路通過輸入整流濾波、DC-DC變換、輸出整流濾波將市電轉為所需要的直流電壓。開關電源的主回路可以分為:輸入整流濾波回路、功率開關橋、輸出整流濾波三部分。輸入整流濾波回路將交流電通過整流模塊變換成含有脈動成分的直流電,然后通過輸入濾波電容使得脈動直流電變為較平滑的直流電。功率開關橋將濾波得到的直流電變換為高頻的方波電壓,通過高頻變壓器傳送到輸出側。最后,由輸出整流濾波回路將高頻方波電壓濾波成為所需要的直流電壓或電流,主回路進行正常的功率變換所需的觸發脈沖由控制電路提供。
控制電路是整個電源的大腦,它控制整個裝置工作并實現相應的保護功能。一般控制電路應具有以下功能:控制脈沖產生電路、驅動電路、電壓反饋控制電路、各種保護電路、輔助電源電路。
為了使開關電源設備正常的工作,使電源的各個組成部分都能發揮其最大的效能,就必須讓電源的各個組成部分相互協調、相互協作、在電源的研制與設計過程中應對這方面的問題給予足夠的重視。
DC-DC變換器的選擇
DC-DC變換器是開關電源中實現功率轉換的部分。DC-DC變換器的輸入電壓為三相整流電壓,電壓較大,對開關器件因此選用全橋式電路較為合適,可使變壓器磁芯和繞組得到最優利用,使效率、功率密度等得到優化;另一方面,功率開關在較安全的情況下運行,最大的反向電壓不會超過輸入整流濾波電路的輸出電壓。但是需要的功率元件較多,在開關導通的回路上,至少有兩個管的壓降,因此功率損耗也較大。由于三相整流橋提供的直流電壓較高,工作電流相對較低,這些損耗還是可以接受的。目前,常用的全橋式變換器有傳統的硬開關式、諧振式以及移相式,下面分別簡單介紹一下。
1硬開關式全橋變換器
硬開關PWM電路曾以結構簡單、控制方便得到廣泛應用,其電路結構如圖2-2所示.在硬開關PM電路中開關管工作在硬開關狀態,開關器件在高電壓下導通,大電流下關斷,因此,在開關瞬間必然有天量損耗。因此,常常加入緩沖電路,如IRc吸收網絡。它可以限制開通時的du/dt和關斷時的di/dt,使功率器件安全正常運行。但是需要注意的是,吸收電路是通過把器件本身的開關損耗轉移到緩沖電路中而使器件得到保護的,因此這部分能量最終還是被消耗了,系統總的損耗沒有減少。并且頻率越高,開關損耗越大,使系統效率大大降低。另外,開關器件在高頻下運行時,器件本身的極間電容將成為-個重要參數。極間電容電壓轉換時的du/dt會藕合到輸入端,產生較強的電磁十擾,影響電源本身和電網中其他電器設備的運行。此外,電路寄生電容、電感若形成強烈的振蕩也會影響到設備的正常運行。
2諧振式全橋變換器
硬開關式電路在頻率不高時其缺點還不是很突出,隨著頻率的提高,開關損耗和電磁干擾將變成一個十分嚴重的問題,為了解決這一問題,有人提出了諧振式軟開關的概念。諧振式軟開關和硬開關相比,主要是增加了兩個附加心件--諧振電感和諧振電容。利用諧振電感和諧振電容的諧振作用,使開關器件在正弦波的零電壓或零電流處開通或關斷。諧振變換電路有多種拓撲結構,但其基本組成部分還是通過開關器件和諧振元件I、C之間串聯或并聯實現的,再配以適當的控制策略來實現開關器件的零電壓或零電流動作。其基本電路結構如圖2-3所示。
圖2-3(a)為零電流(7.ero-Current-Switching)開關,它是通過電感I.r和開關S的串聯實現的。Lr和Cr之間的諧振是靠S的導通來激勵的,利用Lr和ICr諧振形成開關器件導通期間的正弦波電流波形,電流過零點時即將開關S關斷。零電流開關對于具有存儲效應的開關器什更加有效,如GTR、IGBT。
圖2-3(b)為零電壓(Zero-Voltage-Swilching)開關,它是通過電感Lr和開關S的并聯實現的。I.r和Cr之間的諧振是靠S的關斷來激勵的,利川兒I.r和Cr諧振形成開關器件關斷期間的正弦波電流波形,電壓過零點時即將開關S導通。
只要將圖中2-2中的硬開關換成諧振式軟開關,即為諧振式全橋變換器。采用諧振全橋變換器,電源工.作的安全性大為提高。但是,諧振式變換器與負載關系很大,對負載的變換很敏感,為保持輸出在各種運行條件下基本不變,必須采用脈沖頻率調制(PFM),因此,高頻變壓器、電感等磁元件要按最低頻率設計,不可能做的很小,實現最優設計相當困難;另外,其控制電路中需要增加電壓-頻率轉換功能,電路要復雜許多。所以,80年代后期,許多專家進一步研究開發能實現恒頻控制的軟開關技術,兼有諧振變換器和PWM變換器的特點,形成了ZCS或ZVSPWM變換技術。
3移相式全橋變換器
近年來,移相控制全橋變換器由于具有恒頻軟開關運行、移相控制實現方便、電流和電壓應力小、巧妙利用寄生元件等一系列突出優點,倍受各方的廣泛關注.移相控制方式作為全橋變換器特有的-種控制方式,它是指保持每個開關管的導通時間不變,同一橋臂兩只管子相位相差180度。對全橋變換器來說,只有對角線上兩只開關管同時導通時,變換器才輸出功率,所以可通過調節對角線上的兩只開關管導通重合角的寬度來實現穩壓控制,而在功率器件環流期間,它又利用變壓器的漏感、功率半導體器件的結電容或外加的附加電感電容的諧振來實現零電壓或零電流的開關換流。
本文根據實際技術要求開發的開關電源的主電路,應該采用移相式全橋變換器的拓撲結構。
2.3控制電路的實現
控制電路是開關電源系統的另一重要部分。DC-DC變換器需要控制電路提供適當的驅動脈沖,才能有效的工作。如果控制電路不完善,主電路設計得再好也無法發揮其白身的功能,例如;如果控制電路輸出的觸發信號不穩定,或者出現誤觸發,有可能引起開關橋的直通,導致知路,從而損壞開一征u一J
根據電路功能的分工可將控制電路分為幾大部分:脈沖產生電路、觸發電路、電壓反饋控制電路、軟啟動電路、保護電路、輔助電源電路等,具體控制電路如圖2-4所示。從圖2-4可以看出,脈沖產生電路是控制電路的核心。脈沖產生電路根據電壓反饋控制電路、保護電路以及軟啟動電路等提供的控制信號產生出所需的脈沖信號,然后該脈沖信號經過觸發電路的放大后去驅動開關元件,使開關管導通或關斷。
電壓反饋控制電路通過檢測電壓的大小,對輸出電壓進行采樣,然后將采樣電壓和參考電壓相比較得出誤差信號,反饋控制電路將誤差信號進行PI處理后得到一控制電壓。最后,反饋控制電路將該控制電壓送給脈沖產生電路,進而調節輸出脈沖的脈寬達到調節輸出電壓的目的。
控制電路輸出的PWM信號,電平幅值和功率能力均不足以驅動大功率開關元件,因此選擇合適的驅動電路是必須的。驅動電路是將控制電路輸出PWM脈沖信號經過電隔離后進行功率放大和電壓調整再去驅動大功半開關管,由于所提供的脈沖幅度以及波形關系到開關管的開關過程,直接影響到損耗,所以,應該合理設計驅動電路,實現開關管的最佳開通與關斷。
電源的輸出濾波電容較大,輸出電壓的突然建立將會形成非常大的電容充電電流,疊加在負載電流上,它不僅使開關管的負擔過重而可能損壞,而且,由于持續時間長,往往會引起過流保護電路發生誤動作,若為了避免由此引起的誤動作而將保護電路搞得非常遲鈍,這將會增加過流保護的不安全性。輸出電壓在合閘時容易出現過沖,這種過沖,合閘時可能發生,在關閉電源時也可能產生q只要達到足夠的幅度將會給負載造成損害,而且,反復的人電流沖擊對電容器本身也不利,同時還會引起干擾,因此,開關電源必須具備輸出電源軟啟動的功能。軟啟動電路在電源合閘和重新啟動時提供一個逐漸上升的電壓信號給脈沖產生電路,從而使控制電路的輸出脈沖有一個逐漸建立的過程。
保護電路是控制電路的一個重要組成部分,為了提高電源的可靠性必須不斷完善保護電路的功能。當前開關電源電路的主要保護功能有:過流保護、過壓保護、欠壓保護、溫度保護。過流保護和過壓保護是為了保護負載和電源兩者而設置的,而欠壓保護和溫度保護是為了電源本身而設置的。
輔助電源電路的功能是為控制電路供電。輔助電源的類型有很多種,既可以采用串聯線性調整型電源,也可以采用開關電源。輔助電源也可以通過高頻變壓器獲得輸出后反饋提供,輔助電源本身作為開關電源的一組負載。選取輔助電源電路形式時,只要該電源能滿足控制電路的要求即可。
整流濾波回路的挑選
整流濾波回路是開關電源的重要組成部分,它可以進步電壓、電流的穩定度,減小干擾。開關電源中分別存在輸入和輸出整流濾波回路。
1輸入整流濾波回路
電源額定工作狀態的技術要求為:輸出電壓220V,輸出電流5A,輸出功率為1.1kw,歸于大功率電源。為了保持三相溝通電源的對稱性和減小電源的輸入濾波電容等原因,大功率電源一般選用三相電源作為供電電源。因此,本文試驗用電源電路選用三相橋式整流,電感和電容組成輸入整流濾波回路。
2輸出整流濾波回路
在大功率電源中,常用的輸出整流電路有橋式整流電路和全波整流電路。由于本文試驗要求輸出電壓為220V。橋式整流電路適用于輸出電壓較高的場合,還可以使變壓器結構簡略,下降整流管的電壓定額,所以咱們選用橋式整流電路作為輸出整流電路。輸出濾波電路一般可選用一級濾波也可選用兩級濾波。輸出濾波電路的作用是濾除二次側整流電路輸出的脈動直流中的溝通成分,得到平滑的直流輸出。在開關電源中通常選用一級LC濾波電路,當要求輸出紋波很小時,也可以選用兩級LC濾波電路。
開關電源主電路的規劃
開關電源最重要的兩部分就是主電路和操控電路。本章將依據大功率直流開關電源的要求對主電路各部分進行性能分析并核算各項參數,依據核算所得的數據成果選擇各元器件,規劃出各個獨立模塊,最終組裝成開關電源的主電路。
1開關電源的規劃要求
本文規劃的大功率直流開關電源首要應用于電力系統的高頻開關電源,確認技術指標如下:
1.輸入電壓:380V±20%
2.電網頻率:50Hz±10%
3.功率因數:>0.93
4.輸入過壓告警:437V士5V
5.輸入欠壓告警::320V±5V
6.輸出標稱電壓:220VDC
7.輸出電壓范圍:176-286VDC
8.輸出紋波電壓:Ay,10mV9.輸出額定電流:5A
10.輸出過壓維護:325V±5V
11.輸出欠壓維護:195V±5V
12.使于生產和維護
在研討的過程中,主要對大功率開關直流電源的作業原理、電路的拓撲結構和運行形式進行了深入研討,并結合系統的技術參數,確認系統主電路的拓撲,規劃出主電路,即別離規劃出濾波、整流、DCDC變換器、軟啟動和維護操控等部分。下面就對電源主電路的規劃進行具體說明。
2主電路組成框圖
根據需求規劃大功率開關電源的技術要求,本文進行了方案的驗證與比較,規劃如圖3-1所示的軟開關直流開關電源的主電路框圖。虛線以上是主電路,主電路首要分為輸入整流濾波、逆變開關電路、逆變變壓器和輸出整流濾波;虛線以下為控制回路,控制回路首要包括信息檢測電路、控制和維護單元、監控單元和輔助電源。
本電源采用ZVZCS-PWM拓撲,原邊加奔位二極管,三相溝通輸入整流后,加LC濾波,以提高輸入功率因數,主功率管選用IGBT,控制電路采用UC3875移相控制專川集成芯片,電流電壓雙閉環控制。具體設計主電路如圖3-2所示,包含三個部分:(1)輸入整流濾波電路;(2)單相逆變橋;(3)輸出整流濾波電路.
1輸入整流濾波電路
三相交流電經開關電源內部EMI濾波后,加到整流濾波模塊。EMI濾波器的作用是濾除功率管開關產生的電壓電流尖峰和毛刺,減小電源內部對電網的干擾,同時又能減小其他用電設備通過電網傳向電源的干擾。濾波電路采用LC濾波,電感的作用是拓開電流導通時間,限制電流峰值,可以提高電源的輸入功率因數。濾波電容采用四個電解電容,兩個串聯后并聯使用,滿足三相整流后的高壓要求。電R1、R2是平衡串聯電容上的電壓,高頻電容與電解電容并聯使用,濾除高頻諧波,彌補電解電容高頻特性差的缺陷。
2單相逆變橋
單相逆變橋采用IGBT,以滿足高壓、高功率的要求。無感電容(C7、C8)并聯在兩橋臂之間,降低兩橋臂之間電壓尖峰的干擾,諧波電感L;,隔直電容C15﹑C16、C17防止變壓器的直流偏磁,原邊籍位二極管減輕副邊振蕩,主變壓器起到原、副邊的隔離、耦合作用,原、副邊各一副繞組,以滿足副邊采用全橋整流的要求,原邊加交流互感器,檢測原邊電流作保護用。
3輸出整流濾波電路
采用全橋整流滿足開關電源高壓的要求,高頻濾波電感Lf,電解電容(E5、E6、E7),高頻電容(C18,C21)濾除高頻諧波分量,共模電感(L2),Y電容(C19、C20),抑制共模分量,電流采樣電阻R3~~R5,輸出二極管D14,防止電池電流反灌。
第4章控制電路的設計
開關電源的PWM集成控制器基本原理
PWM集成控制器通常分為電壓型控制器和電流型控制器兩種。電壓型控制器只有電壓反饋控制,可滿足穩定電壓的要求,電流型控制器增加了電流反饋控制,除了穩定輸出電壓外,還有以下優點:
1.當流過開關管的電流達到給定值時,開關自動關斷;
2.自動消除工頻輸入電壓經整流后的紋波電壓,并開關電源輸出端300IIz以下的紋波電壓很低,因此u減小輸出濾波電容的容量;
3.多臺開關電源并聯工作時,PWM開關控制器具有內在的均流能力;
4.具有更快的負載動態響應:
開關電源常用的脈寬調制(PWM)型集成控制器如圖4-1所示的幾個部分組成。基準電壓和采樣反饋信號通過誤差放大器比較放大后,輸出的差值信號和鋸齒波(或三角波)比較,從而改變輸出脈沖的寬度,以實現穩壓。有些控制器儀有一個輸出端,而多數控制器都設有用觸發器和“與”門電路組成的相位分離器,用它來將單-脈沖變換成交替變化的二路脈沖輸出,用于供驅動推挽和橋式變換器中的功率開關管,此時變換器的工作頻率等于控制器內部鋸齒波振蕩器振蕩頻率的一半。當然也可將控制器的兩路輸出并聯起來去驅動單端變換器或串聯調整型穩壓開關電源中的功率開關管,此時開關穩壓電源的工.作頻率就等于控制器內部鋸齒波振蕩器的頻率。
1高速脈寬調制器UC3825
根據我們所設計的開關電源系統的要求,我們選的PWM集成控制器為UC3825。下面將詳細介紹此芯片的主要特點、工作原理和應用及調試。
1主要特點:
適用于電壓型或電流型開關電源電路;實際開關頻率可達1MHz;
輸出脈沖最大傳輸延遲時間為50ns;
具有兩路大電流推拉式輸出(峰值電流為2A);內有寬頻帶誤差信號放大器;
具有較高的頻率精度并可對死區進行控制,同時振蕩器放電電流也可調;帶有雙重抑制脈沖和全封閉邏輯;
具有軟啟動控制;
內有逐脈沖限流比較器;
具有全周期再啟動的封鎖式過流比較器;
啟動電流很小-+(典型值為10omA):
欠壓鎖定--16V/10V(B型)
在欠壓鎖定期間輸出低電:
可調整的帶隙基準電壓;
可調的上升沿封鎖閥值,可調低上升沿噪音。
2極限參數:
電源電壓(15,B腳)22N
輸出腳電流(流出或流入)(11,14腳)
直流0.5A
脈沖(0.5ms)2.2A
地線(12腳)-0.2V
模擬輸入
(1,2,7腳)一0.3~-7V
(9,8腳)-0.3~~-6V
時鐘輸出電流(4腳)-5mA
誤差放大器輸出電流(3腳)5mA
軟啟動電流(8腳)20mA
震蕩器充電電流(5腳)-5mA
功耗(溫度60℃)lw
儲存溫度范圍-65~~-150℃
焊接溫度(焊接時間為10s);300℃
(注:所有電壓均以地線電壓為基準;流入管腳的電流為正值。)
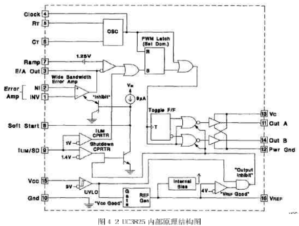
3內部電路工作原理
該芯片內部電路如圖4-2所示。它由振蕩器、PWM比較器、限流比較器、過流比較器、基準電壓源、故障鎖存器、軟啟動電路、欠壓鎖定、PWM鎖存器、輸出驅動器等組成。我們將詳細介紹各部分的情況,以理解芯片的工作原理。
(1振蕩器
振蕩電路如圖4-3所示。UC3823A、B和UC3825A、B內部都有一個鋸齒波振蕩器。鋸齒波上升沿的斜率由RT、Cr決定,確定RT、CT的方法是:首先根據要求的最大占空比Dmax、選擇RT,再根據要求的頻率以及RT和Dmax選擇CT計算公式為:
RT的最佳阻值應為1~10k2之間,Dmax應大于70%。
在實際的應用中,RT選為6.65k,CT選為2nf,工作頻率為20OKHZ.。
(2)上升沿封鎖
上升沿封鎖工作波形如圖4-4所示,UC3823A、B和UC3825A、B采用固定頻率脈寬調制。UC3823A、B的兩個輸出端可同時輸出脈沖,輸出脈沖的頻率與振蕩器頻率相等,脈沖占空比可在0%~100%內調整。UC3825A、B的兩個輸出端交替輸出脈沖,因此,每個輸出端輸出脈沖的頻率是振蕩器頻率的1/2,振蕩器的頻率為200KHZ,所以輸出PWM-脈沖的頻率為100KHz,輸出脈沖占空比在0%~一50%以內調整,實際橋式變換器的應用中一般達不到50%,因為橋式變換器在PWM脈沖的占空比為50%時,由于功率管截止時間的問題,使得橋臂容易短路,這在以后的部分將詳細介紹。
為了限制最大占空比,在振蕩電容放電期間,內部時鐘脈沖對兩路輸出進行封鎖。在時鐘的下降沿,輸出端為高電平。輸出脈沖的下降沿由脈寬調制比較器、限流比較器和過流比較器聯合控制。
通常,脈寬調制比較器檢測出斜坡電壓與控制電壓(誤差放大器輸出電壓)的交點,并且在該交點處,終止輸出脈沖。因為采用了上升沿封鎖,在脈沖前沿的一定時間內,脈寬調制比較器不起作用。這樣,開關電源的固有噪聲就能被有效的抑制。同時,由于采用了輸出脈沖上升沿封鎖,脈寬調制器的斜坡輸入就不需要再經過濾波。
為了調整上升沿封鎖時間,CL.K/LEB腳應接入電容C,這樣,輸出脈沖前沿封鎖時間就由電容C和內部10k電阻確定的放電時間來決定。
為了更準確控制前沿封鎖時間,可在外部并聯一個2k2(2%)電阻R。前沿封鎖時間可由下式計算:
tLED-0.5×(R//10k)XC式中,外接電阻R不能小于2kS2。
上升沿封鎖也適用于限流比較器。上升沿封鎖之后,如果限流(ⅠLIM)腳的電壓超過1V,輸出脈沖就終止。但是,過流比較器不能采用前沿封鎖。這樣,才不會囚為前沿封鎖而延長保護時間,從而可以及時捕捉過流故障。在任何時間,只要限流(ILIM)腳的電壓超過1.2V,故障封鎖就起作用,從而使輸出端變為低電平。為此,在限流(ⅠLIM)腳需接入噪音濾波電容器。
(3)欠壓鎖定、軟啟動以及故障處理
軟啟動和故障處理波形如圖4-5所示。軟啟動是通過軟啟動(SOFT,START)腳的外接電容實現的。接通電源后,軟啟動腳外接電容放電,該腳處于低電平,誤差放大器輸出低電平,開關電源無輸出電壓。當9uA的內部電流源給軟啟動腳外接電容充電時,誤差放人器輸出電壓逐漸升高,直到閉環調節功能開始T.作,開關電源輸出電壓逐漸升高到額定值。一旦限流(ILIM)腳的電平超過1.2V,故障鎖存器置位,輸出腳變為低電平;同時,軟啟動腳外接電容以250uA的電流放電。在軟啟動電容放完電后,限流腳電平降到1.2V以下時,故障鎖存器就不輸出脈沖。這時,故障鎖存器復位,芯片開始軟啟動過程。
在軟啟動期問,萬一故障鎖存器置位,輸出會立即中止。但是軟啟動腳外接電容在充足電之前不會放電。這樣,在故障連續出現的情況下,輸出就會出現一個間斷期。
(4)大電流輸出電路
功率MOSFET驅動電路如圖4-6所示。UC3825推拉式輸出電路的每個輸出端都可輸出峰值為2A的電流。該輸出電流在20ns內可使1000pF電容兩端的電壓上升15V。采用獨立的集電極電源Uc和功率地線PGND腳,能夠減小大功率門極驅動噪聲對集成電路內模擬電路的干擾。每個輸出端(OUT)到Uc和PGND之間,都應加入一只3A的肖特基二極管(IN5120,USID245或相同性能的器件),如圖4-6所示。該二極管可將輸出電壓的幅值鉗位在電源電壓,這對任何電感性和電容性負載都是必要的。
4.3UC3825的調試
UC3825是控制電路的核心,通過前面的介紹,我們知道,這種PWM集成控制器集成了很多的功能,以前需要用分立單元完成的功能,現在都可以通過UC3825來完成,它的-般用法如圖5-7所示。
圖4-7中,VREF為參考電壓,在我們設計的電路中的用途是供給線性光耦合器控制部分的電壓;RT和CT用來調節PWM的最人占空比Dmax和振蕩頻率;輸入是從端口2進入,OutA和OutB是PWM信號的輸出端口,信號的幅值由端口13的vc決定。OutA和lOutB輸出的兩個PWM信號是相互之間有死區時間的互補信號。通過實驗我們測得端口2的數值范圍為:0.945V~一2.132V,根據系統的具體情況,最大占空比我們設計為Dmax—40%,因為功率MOSFFT的截止時間比導通時間長,如果Dmax過大,將會導致橋臂短路的情況。
通過實驗可知,UC3825的2腳輸入和outA.、outB輸出的PWM脈沖信號的占空比是滿足線性關系的。具休實驗數據如表4-1所示。我們定義UC3825的2腳輸入為v2,輸出的PM信號占空比為D。從表41中的數據可以看出,端口2的數值范鬧為:0.945V~-2.132v,而PWM脈沖信號的占空比在0%~-40%之間變化,與上述的結論是吻合的。
上一篇:開關電源的內光耦隔離及常見接線法


